產品展示
MP系列平等軸斜齒輪減速機的性能特點及結構型式
性能特點
1.MP減速機是在模塊組合體系的基礎上設計的,可以方便地配用各種型式的電動機或采用其它動力輸入。同種機型可配用多種功率的電動機。容易實現各種機型之間的組合聯接。
2.傳動效率高,單機型減速機效率高達96%。
3.傳動比劃分細,范圍廣。組合機型可以形成較大的傳動比,輸出轉速低。
4.安裝形式多樣:可任意底腳、B5法蘭或B14法蘭安裝
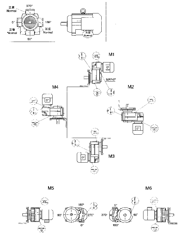
結構形式
1.MP型
底腳安裝平行軸斜齒輪減速機
2.MPAB型
底腳空心軸安裝平行軸斜齒輪減速機
3.MPF型
B5法蘭安裝平行軸斜齒輪減速機
4.MPAF型
B5法蘭空心軸安裝平行軸斜齒輪減速機
5.MPA型
空心軸安裝平行軸斜齒輪減速機
6.MPAZ型
B14法蘭空心軸安裝平行軸斜齒輪減速機
7.MP..MD型
MP系列與MD..7系列組合減速機
8.MP..S型
輸入軸型,即配輸入軸不配電動機的平行軸斜齒輪減速機
MP系列平等軸斜齒輪減速機的型號說明及電機代號
型號說明
注:1.輸入軸型沒有電動機的各項內容。
2.無特別說明時Y系列電動機供貨按IP54防護等級。
3.不注明安裝形式時,按安裝形式圖中M1安裝形式供貨。
4.不注明接線盒角度時,按安裝形式圖中0度位置供貨。
5.對輸出旋轉方向與輸入旋轉方向有特珠要求的用戶,請與我公司技術部聯系。
電機類型代號:
|
Y系列 |
Y |
防爆電機 |
YB |
直流電機 |
Z |
|
制動電機 |
YEJ |
輥道電機 |
YG |
變頻電機 |
YVP |
MP..系列平行軸斜齒輪減速機聯接法蘭L2長度表
|
電機機
座號
減速機型號 |
63 |
71 |
80 |
90 |
100 |
112 |
132 |
160 |
180 |
200 |
225 |
250 |
280 |
315 |
|
MP..37 |
56 |
56 |
56 |
56 |
56 |
— |
— |
— |
— |
— |
— |
— |
— |
— |
|
MP..47 |
56 |
57 |
72 |
72 |
68 |
68 |
90 |
— |
— |
— |
— |
— |
— |
— |
|
MP..57 |
56 |
57 |
72 |
72 |
68 |
68 |
90 |
— |
— |
— |
— |
— |
— |
— |
|
MP..67 |
56 |
57 |
72 |
72 |
68 |
68 |
90 |
— |
— |
— |
— |
— |
— |
— |
|
MP..77 |
56 |
57 |
68 |
68 |
68 |
68 |
90 |
129 |
— |
— |
— |
— |
— |
— |
|
MP..87 |
— |
— |
62 |
62 |
74 |
74 |
83 |
119 |
119 |
— |
— |
— |
— |
— |
|
MP..97 |
— |
— |
— |
50 |
50 |
50 |
70 |
113 |
113 |
123 |
— |
— |
— |
— |
|
MP..107 |
— |
— |
— |
— |
55 |
55 |
76 |
112 |
112 |
130 |
151 |
— |
— |
— |
|
MP..127 |
— |
— |
— |
— |
— |
— |
78 |
112 |
112 |
130 |
135 |
139 |
139 |
— |
|
MP..157 |
— |
— |
— |
— |
— |
— |
— |
100 |
100 |
111 |
116 |
120 |
120 |
170 |
MP..系列平行軸斜齒輪減速機選型參數表釋義(電機功率為0.75KW)
電機功率(kW)
輸出轉速(r/min)
輸出轉矩(N·m)
傳動比(i)
使用系數(fB)
機型號
電機極數
重量(kg)
0.75
4.5
4.8
5.4
6.4
7.1
1603
1500
1325
1120
1010
203.70★
190.60★
168.40★
142.30★
128.30
0.89
0.95
1.08
1.27
1.41
MP77
MPF77
MPA77
MPAF77
6P
6P
6P
6P
99
110
96
1021.★表示該傳動比減速機不能做電機直聯,即不能取消聯接法蘭L2尺寸。
2.選型參數表中的機型可與該欄中的任一傳動比搭配。
3.選型參數表中的參數也適用于MPAB、MPAZ機型。
MP/MPAB37-157安裝形式圖

MPA37-157安裝形式圖
MPF/MPAF/MPAZ37-157安裝形式圖
MP..系列平行軸斜齒輪減速機參數表(電機功率為0.18KW)
|
|
MP..系列平行軸斜齒輪減速機參數表(電機功率為0.25KW)
|
電動機功率
(kW) |
輸出轉數
(r/min) |
輸出轉矩
(N·m) |
傳動比
(i) |
使用系數
(fB) |
機型號 |
電機極數 |
重量
(kg) |
|
0.25 |
0.16
0.19
0.21
0.24
0.27
0.31 |
14239
12225
10910
9639
8364
7385 |
8726
7492
6686
5907
5126
4526 |
0.80
0.93
1.04
1.18
1.36
1.54 |
MP127MD77
MPF127MD 77
MPA127MD 77
MPAF127MD 77 |
4P
4P
4P
4P |
625
675
590
630 |
|
0.23
0.27
0.30
0.35
0.39
0.45
0.51
0.59
0.67
0.75
0.88
1.0 |
9812
8529
7498
6494
5802
5044
4438
3874
3383
3009
2567
2258 |
6013
5227
4595
3980
3556
3091
2720
2374
2073
1844
1573
1384 |
0.80
0.86
0.99
1.12
1.26
1.45
1.64
1.88
2.2
2.4
2.9
3.2 |
MP107MD77
MPF107MD77
MPA107MD77
MPAF107MD77 |
4P
4P
4P
4P |
375
400
360
380 | |
|
0.47
0.56
0.63
0.71
0.81
0.91
1.0
1.2
1.4 |
4827
4083
3595
3215
2805
2500
2160
1922
1663 |
2958
2502
2203
1970
1719
1532
1324
1178
1019 |
0.85
1.00
1.14
1.27
1.46
1.63
1.89
2.1
2.5 |
MP97MD57
MPF97MD57
MPA97MD57
MPAF97MD57 |
4P
4P
4P
4P |
263
298
258
278 | |
|
0.72
0.81
0.91
1.1
1.2
1.3
1.6
1.8
2.1 |
3170
2808
2493
2157
1828
1702
1436
1289
1085 |
1943
1721
1528
1322
1120★
1043★
880
790
665 |
0.90
1.01
1.14
1.32
1.56
1.67
1.98
2.2
2.6 |
MP87MD57
MPF87MD57
MPA87MD57
MPAF87MD57 |
4P
4P
4P
4P |
168
183
158
173 | |
|
1.3
1.5
1.7
2.0
2.3
2.6
2.9
3.3 |
1681
1495
1327
1162
992
883
783
687 |
1030
916
813
712
608
541
480
421 |
0.80
0.95
0.80
1.23
1.44
1.61
1.82
2.1 |
MP77MD37
MPF77MD37
MPA77MD37
MPAF77MD37 |
4P
4P
4P
4P |
103
114
100
106 | |
|
2.1
2.4
2.7
3.2
3.6
4.2
4.5
5.4
5.9
6.7 |
1061
937
834
711
625
545
509
423
382
341 |
650
574
511
436
383
334
312
259
234
209 |
0.80
0.83
0.93
1.09
1.25
1.43
1.53
1.84
2.0
2.3 |
MP67MD37
MPF67MD37
MPA67MD37
MPAF67MD37 |
4P
4P
4P
4P |
71
77
68
74 | |
|
3.5
4.2
5.4
6.9
7.6
8.1 |
641
545
423
328
300
281 |
393
334
259
201
184
172 |
0.89
1.05
1.35
1.74
1.90
2.0 |
MP57MD37
MPF57MD37
MPA57MD37
MPAF57MD37 |
4P
4P
4P
4P |
60
66
60
65 | |
|
5.6
6.3
7.1
7.9
9.5
11 |
408
361
320
286
238
207 |
250
221
196
175
146
127 |
0.93
1.05
1.19
1.33
1.60
1.83 |
MP47MD17
MPF47MD17
MPA47MD17
MPAF47MD17 |
4P
4P
4P
4P |
43
46
43
45 | |
|
9.3
11
12
|
243
215
194
|
149
132
119
|
0.80
0.88
0.98
|
MP37MD17
MPF37MD17
MPA37MD17
MPAF37MD17 |
4P
4P
4P
4P |
37
39
37
38 | |
|
3.0
3.2
3.7
4.2 |
805
748
653
572 |
286.60★
266.30★
232.40★
203.70★ |
1.77
1.91
2.2
2.5 |
MP77
MPF77
MPA77
MPAF77 |
6P
6P
6P
6P |
90
101
87
93 | |
|
4.4
5.1
5.4
6.2 |
548
473
442
388 |
195.10★
168.30★
157.20★
138.20 |
1.42
1.65
1.76
2.0 |
MP67
MPF67
MPA67
MPAF67 |
6P
6P
6P
6P |
58
64
55
61 | |
|
7.1
8.3
8.8
10 |
335
289
270
237 |
195.10★
168.33★
157.17★
138.20 |
2.3
2.7
2.9
3.3 |
MP67
MPF67
MPA67
MPAF67 |
4P
4P
4P
4P |
56
62
53
59 | |
|
4.3
4.6
5.4
6.2
6.7
7.6 |
561
516
441
382
357
314 |
199.70★
183.60★
157.09★
136.16
127.27
111.91 |
1.02
1.11
1.29
1.49
1.59
1.81 |
MP57
MPF57
MPA57
MPAF57 |
6P
6P
6P
6P |
47
53
47
52 | |
|
7.0
7.6
8.8
10
11
12 |
343
315
270
234
219
192 |
199.70★
183.60★
157.09★
136.16
127.27
111.91 |
1.66
1.81
2.1
2.4
2.6
3.0 |
MP57
MPF57
MPA57
MPAF57 |
4P
4P
4P
4P |
45
51
45
50 | |
|
5.7
6.7
7.3
7.8 |
417
354
328
305 |
148.50★
126.00★
116.70★
108.50★ |
0.91
1.07
1.16
1.25 |
MP47
MPF47
MPA47
MPAF47 |
6P
6P
6P
6P |
37
40
37
39 | |
|
9.4
11
12
13
16 |
255
216
201
186
152 |
148.50★
126.00★
116.74★
108.50★
88.50 |
1.49
1.76
1.90
2.0
2.5 |
MP47
MPF47
MPA47
MPAF47 |
4P
4P
4P
4P |
35
38
35
37 | |
|
14
16
17
20
21
24
25
27
28
32
36
39
43
48
58
67
76
81
96
107
119
131
152
176
202
230
261
277
331 |
176
151
140
122
114
101
95
89
84
74
66
62
55
50
41
36
31
30
25
22
20
18
16
14
12
10
9.1
8.6
7.2 |
102.61★
87.75★
81.56★
71.04
66.53
58.68
55.25
52.09
48.80
43.05
38.21
36.08
32.26
28.95
23.92★
20.82
18.31
17.22
14.49
13.00
11.72
10.60
9.17★
7.90★
6.88
6.04
5.33
5.01
4.20 |
1.08
1.26
1.36
1.56
1.66
1.89
2.0
2.1
2.3
2.6
2.9
3.1
3.4
3.8
4.6
5.3
6.0
6.4
7.6
8.5
9.0
9.6
11
12
11
12
13
13
14 |
MP37
MPF37
MPA37
MPAF37 |
4P
4P
4P
4P |
29
31
29
30 |
列平行軸斜齒輪減速機參數表(電機功率為0.37KW)
|
電動機功率
(kW) |
輸出轉數
(r/min) |
輸出轉矩
(N·m) |
傳動比
(i) |
使用系數
(fB) |
機型號 |
電機極數 |
重量
(kg) |
|
|
| 頁次:1/4 每頁10條 共38條信息 分頁:[1][2][3][4] |
