產品展示
產品特性
1 高度模塊化設計: 可以方便地配用各種型式的電動機或采用其它動力輸入。同種機型可配用多種功率的電動機。容易實現各機型間組合聯接。
2 傳動比: 劃分細,范圍廣。組合機型可以形成很大的傳動比,即輸出極低的轉速。
3 安裝形式:安裝位置不受限制。
4 強度高、體積小: 箱體采用高強度鑄鐵。齒輪及齒輪軸采用氣體滲碳淬火精磨工藝,因而單位體積承載能力高。
5 使用壽命長:在正確選型(包括選用適當的使用系數)和正常使用維護的條件下,減速機(除易損件外)的主要零部件壽命一般不低于20000小時。易損件包括潤滑油,油封以及軸承。
7 效率高:單機型效率不低于95%
8 可承受較大的徑向載荷。
9 可承受不大于徑向力15%的軸向載荷。
場所條件
本減速電機適合在環境溫度-10°C到+40°C條件下運行,海拔高度可達1000米。
可用于正反轉。
無行業限制。
在其它條件下使用時請與技術部聯系。
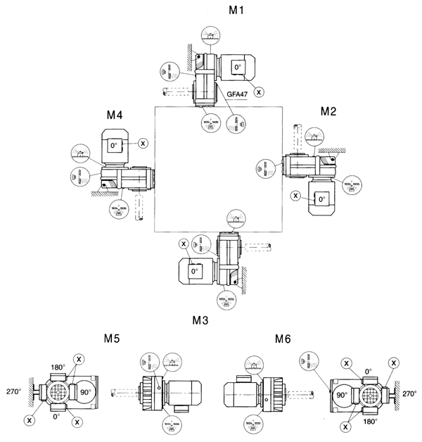
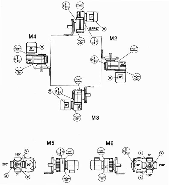
結構型式說明
GF系列各軸之間的幾何位置都互為平行關系,因而亦稱為平行軸系列。由兩級或三級齒輪構成,輸入功率0.12-200KW,最大輸出轉矩18000N.m。
1 GF型:底腳安裝,輸出軸為實心軸。型號規格有GF37…GF157等10種。
2 GFF型:B5法蘭安裝,輸出軸為實心軸。型號規格有GFF37…GFF157等10種。
3 GFA型:軸裝式,輸出軸為空心軸。型號規格有GFA37…GFA157等10種。
4 GFAF型:B5法蘭安裝,輸出軸為空心軸。型號規格有GFAF37…GFAF157等10種。
5 GF…SZ型:輸入軸型,作為上述各種機型的變型品種,即不配電動機而配用輸入軸。
6 GFAT型:即在GFA型上增加防轉臂等附件后的派生型。通常除彈性套外的其它附件不在標準供貨范圍內。
7 GF…R型:GF系列和GR系列的組合,可形成很大的傳動比。

注:1、輸入軸型沒有電動機各項內容。
2、不注明接線盒方向時,則默認為安裝形式中的0度位置
3、對輸出軸旋轉方向和輸入軸旋轉方向有特別要求的用戶,請與技術部聯系,并在訂貨時用簡圖或文字說明。

選型參數表(恒功率)
電機功率[kW] |
輸出轉[1/min] |
輸出轉矩[Nm] |
傳動比
i |
許用徑向
載荷[N] |
使用
系數 |
機型號 |
電機
極數 |
質量
[kg] |
0.12 |
0.06
0.07
0.08
0.09
0.10
0.11
0.13 |
15000
14151
12347
10813
9718
8773
7628 |
22289
19018
16630
14532
13061
11790
10251 |
80370
84835
85500
85500
85500
85500
85500 |
0.80
0.85
0.95
1.10
1.25
1.35
1.55 |
GFA127R77
GFAF127R77
GF127R77
GFF127R77 |
4P |
430
470
465
515 |
0.09
0.11
0.13
0.15
0.17
0.19
0.22
0.25
0.29
0.37 |
11006
8507
7482
6371
5744
5043
4438
3909
3404
2635 |
14791
11433
10055
8562
7719
6778
5964
5253
4581
3541 |
42180
47500
51585
53770
54055
55290
56430
57285
57570
58805 |
0.80
0.90
1.05
1.25
1.35
1.55
1.75
2.00
2.30
3.00 |
GFA107R77
GFAF107R77
GF107R77
GFF107R77 |
4P |
280
300
295
325 | |
0.18
0.20
0 .23
0.26
0.30 |
5453
4813
4178
3691
3224 |
7328
6469
5615
4961
4333 |
21945
29165
30020
31160
32110 |
0.80
0.90
1.00
1.15
1.35 |
GFA97R57
GFAF97R57
GF97R57
GFF97R57 |
4P |
190
210
195
230 | |
0.34
0.39
0.45
0.51 |
2906
2494
2163
1900 |
3906
3352
2907
2553 |
32585
33250
33915
34200 |
1.50
1.70
2.00
2.25 |
GFA97R57
GFAF97R57
GF97R57
GFF97R57 |
4P |
190
210
195
230 | |
0.26
0 .31
0.35 |
3686
3159
2769 |
4951
4254
3721 |
19500
22895
24510 |
0.80
0.95
1.10 |
GFA87R57
GFAF87R57
GF87R57
GFF87R57 |
4P |
115
130
125
140 | |
0.40
0.45
0.51
0.60
0.68
0.77
0.88
1.0
1.1 |
2414
2144
1917
1636
1436
1272
1111
967
854 |
3244
2881
2576
2199
1930
1709
1493
1300
1148 |
24700
25365
25935
26600
26980
27265
27550
27930
28025 |
1.25
1.40
1.55
1.85
2.10
2.35
2.70
3.10
3.50 |
GFA87R57
GFAF87R57
GF87R57
GFF87R57 |
4P |
115
130
125
140 | |
0.50
0.57
0.65 |
1944
1699
1510 |
2613
2284
2029 |
13110
14820
15865 |
0.85
0.90
1.00 |
GFA77R37
GFAF77R37
GF77R37
GFF77R37 |
4P |
66
73
70
81 | |
0.76
0.85
0.97
1.1
1.2
1.4
1.6
1.8 |
1286
1149
1007
893
784
677
603
528 |
1728
1544
1354
1200
1053
910
810
710 |
16910
17290
17670
18050
18240
18525
18715
18810 |
1.15
1.30
1.50
1.70
1.90
2.20
2.50
2.85 |
GFA77R37
GFAF77R37
GF77R37
GFF77R37 |
4P |
66
73
70
81 | |
0.92
1.0
1.2
1.4
1.5
1.7
2.0
2.3
2.6
3.0 |
1063
946
820
722
638
562
477
426
379
325 |
1429
1271
1102
970
858
755
641
572
509
437 |
8807
9690
10735
11210
11590
11875
12160
12255
12350
12350 |
0.80
0.85
1.00
1.15
1.30
1.45
1.70
1.90
2.15
2.50 |
GFA67R37
GFAF67R37
GF67R37
GFF67R37 |
4P |
44
50
47
53 | |
1.4
1.5
1.8
2.0
2.3
2.6
2.9 |
720
633
549
481
415
377
336 |
967
851
738
646
558
506
452 |
5567
8854
9424
9880
10165
10450
10640 |
0.80
0.95
1.10
1.25
1.45
1.60
1.80 |
GFA57R37
GFAF57R37
GF57R37
GFF57R37 |
4P |
40
46
40
47 | |
3.1
3.4
4.0
4.4
5.0 |
317
284
246
222
195 |
426
382
330
298
262 |
10640
10735
10925
10925
10925 |
1.90
2.10
2.45
2.70
3.10 |
GFA57R37
GFAF57R37
GF57R37
GFF57R37 |
4P |
39
45
40
46 | |
2.1
2.4
2.8
3.1 |
463
404
353
312 |
622
543
475
419 |
3221
6004
6546
6888 |
0.85
1.00
1.15
1.30 |
GFA47R17
GFAF47R17
GF47R17
GFF47R17 |
4P |
25
28
26
29 | |
2.5
2.7
3.1
3.4
3.9
4.4
5.2 |
390
364
318
283
249
220
188 |
524
489
427
381
334
295
253 |
6071
6356
6774
7030
7230
7391
7543 |
1.00
1.10
1.25
1.40
1.60
1.80
2.10 |
GFA47R17
GFAF47R17
GF47R17
GFF47R17 |
4P |
24
27
25
28 | |
4.1
4.7
5.4
5.9 |
240
207
180
164 |
322
278
242
221 |
3924
4285
4570
4646 |
0.80
0.95
1.10
1.20 |
GFA37R17
GFAF37R17
GF37R17
GFF37R17 |
4P |
19
20
19
21 | |
4.0
4.6
5.2
6.0
7.0
7.8 |
243
212
186
163
138
124 |
326
285
250
219
186
167 |
3696
4152
4437
4636
4826
4912 |
0.80
0.95
1.05
1.20
1.45
1.60 |
GFA37R17
GFAF37R17
GF37R17
GFF37R17 |
4P |
19
20
19
21 | |
3.7
4.4
5.0
5.2
6.0 |
293
250
219
208
182 |
228.99
195.39
170.85
162.31
142.40 |
12350
12350
12350
12350
12350 |
2.80
3.30
3.80
4.00
4.50 |
GFA67
GFAF67
GF67
GFF67 |
6P* |
33
39
36
42 | |
4.3
4.6
5.4
6.2
6.7 |
256
235
201
174
163 |
199.70
183.60
157.09
136.16
127.27 |
10830
10925
10925
10925
10925 |
2.40
2.60
3.00
3.50
3.70 |
GFA57
GFAF57
GF57
GFF57 |
6P* |
29
35
29
36 | |
6.6
7.1
8.3
9.6 |
156
144
123
107 |
199.70
183.60
157.09
136.16 |
10925
10925
10925
10925 |
3.60
3.90
4.60
5.30 |
GFA57
GFAF57
GF57
GFF57 |
4P |
29
35
29
36 | |
4.5
4.8
5.7
6.5
7.0
8.1
9.5
11 |
244
225
192
167
156
135
114
102 |
190.76
175.38
150.06
130.07
121.57
105.09
89.28
79.72 |
7135
7258
7249
7543
7591
7667
7724
7752 |
1.65
1.80
2.10
2.40
2.60
3.00
3.50
3.90 |
GFA47
GFAF47
GF47
GFF47 |
6P* |
22
25
23
26 | |
6.9
7.5
8.7
10 |
149
137
118
102 |
190.76
175.38
150.06
130.07 |
7572
7619
7695
7743 |
2.50
2.80
3.20
3.70 |
GFA47
GFAF47
GF47
GFF47 |
4P |
22
25
23
26 | |
6.6
7.2
8.5
9.8
11 |
165
151
129
111
103 |
128.51
117.88
100.36
86.53
80.65 |
4503
4636
4817
4931
4978 |
1.20
1.35
1.55
1.80
1.95 |
GFA37
GFAF37
GF37
GFF37 |
6P* |
16
18
17
18 | |
10
11
13
15
16
19
20
22
24
25
28
30
34
36
41
47
55 |
101
92
79
68
63
55
52
46
43
40
37
34
30
28
25
22
19 |
128.51
117.88
100.36
86.53
80.65
70.50
66.09
58.32
54.54
51.70
47.02
43.83
38.31
35.91
31.69
28.09
23.88 |
4959
5007
5073
5130
5140
5168
5187
5197
5206
5216
5225
5225
5235
5244
5244
5244
5007 |
1.85
2.00
2.40
2.80
3.00
3.40
3.60
4.10
4.40
4.70
5.10
5.50
6.30
6.70
7.60
8.60
10 |
GFA37
GFAF37
GF37
GFF37 |
4P |
16
18
17
18 | |
55
64
68
77
83
91
102
118
126
146
176
194
217
251
267
310 |
19
16
15
13
12
11
10
8.7
8.2
7.0
5.8
5.3
4.7
4.1
3.8
3.3 |
23.63
20.57
19.27
17.03
15.81
14.33
12.87
11.08
10.42
8.97
7.44
6.74
6.05
5.21
4.90
4.22 |
4988
4779
4684
4503
4399
4266
4114
3924
3848
3667
3449
3335
3221
3069
3012
2869 |
10
12
13
14
15
17
19
21
21
24
23
25
27
29
29
31 |
GFA37
GFAF37
GF37
GFF37 |
4P |
16
17
16
18 |
選型參數表(恒功率)
電機功率
[kW] |
輸出轉速
[1/min] |
輸出轉矩
[Nm] |
傳動比
i |
許用徑向
載荷[N] |
使用
系數 |
機型號 |
電機
極數 |
質量
[kg] |
0.18 |
0.10
0.11
0.13
0.15
0.17
0.19 |
14393
12994
11441
9842
8581
7556 |
12896
11642
10251
8818
7688
6770 |
83125
85500
85500
85500
85500
85500 |
0.80
0.90
1.05
1.20
1.40
1.60 |
GFA127R77
GFAF127R77
GF127R77
GFF127R77 |
4P |
430
470
465
515 |
0.15
0.17
0.19
0.22
0.25
0.29
0.37 |
9556
8615
7565
6656
5863
5113
3952 |
8562
7719
6778
5964
5253
4581
3541 |
45030
46360
48925
51110
52820
53770
56145 |
0.80
0.90
1.05
1.15
1.35
1.55
2.00 |
GFA107R77
GFAF107R77
GF107R77
GFF107R77 |
4P |
280
300
295
325 | |
0.43
0.47
0.55
0.63 |
3395
3082
2649
2311 |
3042
2761
2373
2071 |
57095
57570
58330
58805 |
2.30
2.55
2.95
3.40 |
GFA107R77
GFAF107R77
GF107R77
GFF107R77 |
4P |
280
300
295
320 | |
0.30 |
4836 |
4333 |
26505 |
0.90 |
GFA97R57
GFAF97R57
GF97R57
GFF97R57 |
4P |
190
210
195
230 | |
0.34
0.39
0.45
0.51
0.58
0.66
0.76
0.86
0.99
1.1 |
4360
3741
3245
2849
2506
2199
1922
1704
1481
1307 |
3906
3352
2907
2553
2245
1970
1722
1527
1327
1171 |
28500
30020
31445
32110
32775
33440
33820
34200
34675
34770 |
1.00
1.15
1.30
1.50
1.70
1.95
2.20
2.50
2.90
3.30 |
GFA97R57
GFAF97R57
GF97R57
GFF97R57 |
4P |
190
210
195
230 | |
0.45
0.51
0.60
0.68
0.77
0.88
1.0
1.1
1.3
1.5
1.7 |
3216
2875
2454
2154
1907
1666
1451
1281
1127
990
871 |
2881
2576
2199
1930
1709
1493
1300
1148
1010
887
780 |
11685
22420
23940
24890
25460
26125
26790
27075
27455
27645
27930 |
0.95
1.05
1.20
1.40
1.60
1.80
2.05
2.35
2.65
3.00
3.45 |
GFA87R57
GFAF87R57
GF87R57
GFF87R57 |
4P |
120
135
130
145 | |
0.76
0.85
0.97
1.1
1.2
1.4
1.6
1.8
2.1 |
1875
1723
1511
1339
1175
1016
904
792
686 |
1728
1544
1354
1200
1053
910
810
710
615 |
7420
13395
14915
15960
16720
17385
17860
18145
18335 |
0.80
0.85
1.00
1.10
1.30
1.50
1.65
1.90
2.20 |
GFA77R37
GFAF77R37
GF77R37
GFF77R37 |
4P |
66
73
70
81 | |
1.5
1.7
2.0
2.3
2.6
3.0
3.4 |
958
843
715
638
568
488
429 |
858
755
641
572
509
437
384 |
8902
9880
10830
11210
11590
11970
12065 |
0.85
0.95
1.15
1.30
1.45
1.70
1.90 |
GFA67R37
GFAF67R37
GF67R37
GFF67R37 |
4P |
4
50
47
53 | |
2.6
2.8
3.3
3.9
4.4
5.0
5.5
6.6 |
558
507
438
372
331
291
266
223 |
500
454
392
333
297
261
238
200 |
11495
11780
12065
12255
12350
12350
12350
12350 |
1.45
1.60
1.85
2.20
2.50
2.80
3.10
3.65 |
GFA67R37
GFAF67R37
GF67R37
GFF67R37 |
4P |
43
49
46
52 | |
2.3
2.6
2.8
3.4
3.9 |
623
565
504
431
377 |
558
506
452
386
338 |
8626
9082
9500
9975
10260 |
0.95
1.05
1.20
1.40
1.60 |
GFA57R37
GFAF57R37
GF57R37
GFF57R37 |
4P |
40
46
40
47 | |
3.1
3.4
4.0
4.4
5.0
5.8
6.6 |
475
426
368
333
292
252
223 |
426
382
330
298
262
226
200 |
9500
9880
10165
10450
10640
10830
10925 |
1.25
1.40
1.60
1.80
2.05
2.40
2.70 |
GFA57R37
GFAF57R37
GF57R37
GFF57R37 |
4P |
39
45
40
46 | |
3.5
4.0
4.5
5.3 |
413
362
321
278 |
370
324
288
249 |
5624
6090
6565
6945 |
0.95
1.10
1.25
1.45 |
GFA47R17
GFAF47R17
GF47R17
GFF47R17 |
4P |
25
28
26
29 | |
3.9
4.4
5.2
6.0
6.9
7.4 |
373
329
282
242
212
199 |
334
295
253
217
190
178 |
5947
6441
6888
7116
7306
7382 |
1.05
1.20
1.40
1.65
1.85
2.00 |
GFA47R17
GFAF47R17
GF47R17
GFF47R17 |
4P |
24
27
25
28 | |
7.0
7.8
9.0
10 |
208
186
162
144 |
186
167
145
129 |
3952
4237
4484
4665 |
0.95
1.05
1.20
1.40 |
GFA37R17
GFAF37R17
GF37R17
GFF37R17 |
4P |
19
20
19
21 | |
3.0
3.2
3.8 |
541
505
434 |
281.71
262.93
225.79 |
18620
18715
18810 |
2.70
2.90
3.40 |
GFA77
GFAF77
GF77
GFF77 |
6P |
58
64
61
72 | |
3.7
4.4
5.0 |
440
375
328 |
228.99
195.39
170.85 |
11970
12255
12350 |
1.80
2.10
2.40 |
GFA67
GFAF67
GF67
GFF67 |
6P |
34
40
37
43 | |
5.7
6.7
7.7 |
269
230
201 |
228.99
195.39
170.85 |
12350
12350
12350 |
2.80
3.20
3.70 |
GFA67
GFAF67
GF67
GFF67 |
4P |
33
39
36
42 | |
4.3
4.6
5.4
6.2
6.7
7.7 |
384
353
302
262
245
211 |
199.70
183.60
157.09
136.16
127.27
110.01 |
10070
10260
10545
10735
10830
10925 |
1.50
1.65
1.95
2.20
2.40
2.80 |
GFA57
GFAF57
GF57
GFF57 |
6P |
30
35
30
36 | |
6.6
7.1
8.3
9.6
10 |
235
216
185
160
150 |
199.70
183.60
157.09
136.16
127.27 |
10735
10925
10925
10925
10925 |
2.30
2.50
2.90
3.40
3.60 |
GFA57
GFAF57
GF57
GFF57 |
4P |
29
35
29
36 | |
4.5
4.8
5.7
6.5
7.0 |
366
337
288
250
234 |
190.76
175.38
150.06
130.07
121.57 |
5928
6270
6736
7040
7154 |
1.05
1.15
1.35
1.55
1.65 |
GFA47
GFAF47
GF47
GFF47 |
6P |
23
25
23
26 | |
6.9
7.5
8.7
10
11 |
224
206
176
153
143 |
190.76
175.38
150.06
130.07
121.57 |
7097
7230
7410
7524
7572 |
1.60
1.75
2.00
2.40
2.50 |
GFA47
GFAF47
GF47
GFF47 |
4P |
22
25
23
26 | |
7.2
8.5
10
11
12 |
226
193
166
155
135 |
117.88
100.36
86.53
80.65
70.50 |
3563
4104
4427
4551
4722 |
0.85
1.00
1.15
1.25
1.45 |
GFA37
GFAF37
GF37
GFF37 |
6P |
17
18
17
19 | |
10
11
13
15
16
19
20
22
24
25
29
30
34
36
41
47
55 |
151
138
118
102
95
83
78
69
64
61
55
51
45
42
37
33
28 |
128.51
117.88
100.36
86.53
80.65
70.50
66.09
58.32
54.54
51.70
47.02
43.83
38.31
35.91
31.69
28.09
23.88 |
4465
4608
4798
4921
4969
5035
5064
5111
5130
5140
5168
5178
5197
5206
5216
5225
4997 |
1.20
1.30
1.55
1.75
1.90
2.20
2.30
2.60
2.80
3.00
3.30
3.50
4.00
4.30
4.80
5.50
6.40 |
GFA37
GFAF37
GF37
GFF37 |
4P |
16
18
17
18 | |
55
64
68
77
83
91
102
118
126
146
176
194
217
251
267
310 |
28
24
23
20
19
17
15
13
12
11
8.7
7.9
7.1
6.1
5.8
5.0 |
23.63
20.57
19.27
17.03
15.81
14.33
12.87
11.08
10.42
8.97
7.44
6.74
6.05
5.21
4.90
4.22 |
4978
4779
4684
4503
4408
4275
4133
3943
3867
3686
3468
3363
3249
3097
3031
2888 |
6.50
7.50
8.00
9.00
9.70
11
12
13
14
15
15
16
17
18
19
20 |
GFA37
GFAF37
GF37
GFF37 |
4P |
16
17
16
18 |
選型參數表(恒功率)
電機功率
[kW] |
輸出轉速
[1/min] |
輸出轉矩
[Nm] |
傳動比
i |
許用徑向
載荷[N] |
使用
系數 |
機型號 |
電機
極數 |
質量
[kg] |
0.25 |
0.15
0.17
0.20
0.22
0.26
0.29 |
13669
11918
10495
9234
8034
7067 |
8818
7688
6770
5957
5183
4559 |
83600
85500
85500
85500
85500
85500 |
0.85
1.00
1.15
1.30
1.50
1.70 |
GFA127R77
GFAF127R77
GF127R77
GFF127R77 |
4P |
430
470
470
515 |
0.22
0.25
0.29
0.38 |
9245
8143
7101
5489 |
5964
5253
4581
3541 |
43890
46835
48830
52725 |
0.85
0.95
1.10
1.40 |
GFA107R77
GFAF107R77
GF107R77
GFF107R77 |
4P |
280
300
295
325 | |
0.44
0.48
0.56
0.64
0.83
0.94 |
4716
4280
3679
3210
2490
2184 |
3042
2761
2373
2071
1606
1409 |
54150
55005
56145
57000
58330
58900 |
1.65
1.80
2.10
2.40
3.15
3.60 |
GFA107R77
GFAF107R77
GF107R77
GFF107R77 |
4P |
280
300
295
325 | |
0.46
0.52
0.59
0.68
0.77
0.87
1.0
1.1
1.3 |
4506
3958
3480
3054
2669
2367
2057
1815
1584 |
2907
2553
2245
1970
1722
1527
1327
1171
1022 |
27740
29070
30305
31445
32205
32870
33535
33820
34295 |
0.95
1.05
1.20
1.40
1.60
1.80
2.10
2.35
2.70 |
GFA97R57
GFAF97R57
GF97R57
GFF97R57 |
4P |
190
210
195
230 | |
0.67
0.78
0.89
1.0
1.2
1.3
1.5
1.7
2.0 |
2992
2649
2314
2015
1780
1566
1375
1209
1045 |
1930
1709
1493
1300
1148
1010
887
780
674 |
17290
22800
23940
25175
25745
26315
26695
27075
27455 |
1.00
1.10
1.30
1.50
1.70
1.90
2.20
2.50
2.90 |
GFA87R57
GFAF87R57
GF87R57
GFF87R57 |
4P |
120
130
125
140 | |
1.3
1.5
1.6
1.9
2.2
2.5
2.8
3.2 |
1632
1411
1256
1101
953
834
744
640 |
1053
910
810
710
615
538
480
413 |
13585
15200
16245
17005
17480
17860
18145
18430 |
0.90
1.05
1.20
1.35
1.55
1.80
2.00
2.35 |
GFA77R37
GFAF77R37
GF77R37
GFF77R37 |
4P |
67
73
71
81 | |
2.1
2.3
2.6
3.0 |
994
887
789
677 |
641
572
509
437 |
2252
8968
9975
10830 |
0.80
0.90
1.05
1.20 |
GFA67R37
GFAF67R37
GF67R37
GFF67R37 |
4P |
45
51
47
54 | |
2.7
2.9
3.4
4.0
4.5
5.1
5.6 |
775
704
608
516
460
405
369 |
500
454
392
333
297
261
238 |
9880
10450
11115
11590
11875
12065
12255 |
1.05
1.15
1.35
1.60
1.75
2.00
2.20 |
GFA67R37
GFAF67R37
GF67R37
GFF67R37
|
4P |
43
50
46
52 | |
3.4
3.9
5.2 |
598
524
395 |
386
338
255 |
8712
9253
10070 |
1.00
1.15
1.50 |
GFA57R37
GFAF57R37
GF57R37
GFF57R37 |
4P |
41
46
41
47 | |
3.5
4.0
4.5
5.1
5.9
6.7
7.8 |
592
512
462
406
350
310
264 |
382
330
298
262
226
200
170 |
8275
9196
9500
9880
10260
10450
10735 |
1.00
1.15
1.25
1.45
1.70
1.90
2.25 |
GFA57R37
GFAF57R37
GF57R37
GFF57R37 |
4P |
40
46
40
47 | |
5.3
6.1
6.9
7.6 |
386
338
299
271 |
249
218
193
175 |
5719
6251
6650
6888 |
1.00
1.15
1.30
1.45 |
GFA47R17
GFAF47R17
GF47R17
GFF47R17 |
4P |
26
28
26
29 | |
5.3
6.1
7.0
7.5
8.9
10 |
392
336
295
276
231
203 |
253
217
190
178
149
131 |
5558
6166
6622
6793
7144
7325 |
1.00
1.20
1.35
1.45
1.70
1.95 |
GFA47R17
GFAF47R17
GF47R17
GFF47R17 |
4P |
25
27
26
29 | |
9.2
10
11
14
15 |
225
200
183
152
135 |
145
129
118
98
87 |
3458
3924
4171
4541
4722 |
0.85
1.00
1.10
1.30
1.45 |
GFA37R17
GFAF37R17
GF37R17
GFF37R17 |
4P |
21
22
21
23 | |
3.0
3.2
3.8
4.3
4.5 |
752
702
602
529
503 |
281.71
262.93
225.79
198.31
188.40 |
18145
18240
18525
18620
18715 |
1.95
2.10
2.50
2.80
2.90 |
GFA77
GFAF77
GF77
GFF77 |
6P |
58
65
62
73 | |
3.7
4.4
5.0
5.2
6.0 |
611
521
456
433
380 |
228.99
195.39
170.85
162.31
142.40 |
11210
11685
11970
12065
12255 |
1.30
1.55
1.75
1.85
2.10 |
GFA67
GFAF67
GF67
GFF67 |
6P |
35
42
38
44 | |
5.8
6.8
7.8
8.2
9.3 |
374
319
279
265
232 |
228.99
195.39
170.85
162.31
142.40 |
12065
12350
12350
12350
12350 |
1.95
2.30
2.60
2.80
3.10 |
GFA67
GFAF67
GF67
GFF67 |
4P |
34
40
37
43 | |
4.3
4.6
5.4
6.2
6.7
7.7 |
533
490
419
363
340
294 |
199.70
183.60
157.09
136.16
127.27
110.01 |
9149
9443
9880
10260
10355
10545 |
1.10
1.20
1.40
1.60
1.75
2.00 |
GFA57
GFAF57
GF57
GFF57 |
6P |
31
37
32
38 | |
6.7
7.2
8.5
9.8
10
12 |
326
300
256
222
208
180 |
199.70
183.60
157.09
136.16
127.27
110.01 |
10260
10355
10640
10830
10925
10925 |
1.65
1.80
2.10
2.40
2.60
3.00 |
GFA57
GFAF57
GF57
GFF57 |
4P |
30
35
30
36 | |
5.7
6.5
7.0
8.1 |
400
347
324
280 |
150.06
130.07
121.57
105.09 |
5463
6204
6432
6831 |
1.00
1.15
1.20
1.40 |
GFA47
GFAF47
GF57
GFF57 |
6P |
23
26
24
27 | |
7.0
7.6
8.9
10
11
13
15 |
311
286
245
212
198
171
146 |
190.76
175.38
150.06
130.07
121.57
105.09
89.29 |
6223
6508
6907
7163
7258
7420
7553 |
1.15
1.25
1.45
1.65
1.80
2.10
2.40 |
GFA47
GFAF47
GF47
GFF47 |
4P |
23
25
23
26 | |
10
11
13
15
16
19
20
23
24
26
28
30
35
37
42
47
56 |
210
192
164
141
132
115
108
95
89
84
77
72
63
59
52
46
39 |
128.51
117.88
100.36
86.53
80.65
70.50
66.09
58.32
54.54
51.70
47.02
43.83
38.31
35.91
31.69
28.09
23.88 |
3506
3838
4275
4551
4655
4807
4864
4950
4997
5016
5064
5092
5130
5149
5178
5159
4921 |
0.85
0.90
1.10
1.25
1.35
1.55
1.65
1.85
2.00
2.10
2.30
2.50
2.80
3.00
3.40
3.90
4.60 |
GFA37
GFAF37
GF37
GFF37 |
4P |
17
18
17
19 | |
56
65
69
78
84
93
103
120
128
148
179
197
220
255
271
315 |
39
34
31
28
26
23
21
18
17
15
12
11
9.9
8.5
8.0
6.9 |
23.63
20.57
19.27
17.03
15.81
14.33
12.87
11.08
10.42
8.97
7.44
6.74
6.05
5.21
4.90
4.22 |
4912
4712
4627
4456
4361
4237
4104
3914
3848
3667
3449
3344
3240
3088
3031
2888 |
4.60
5.30
5.70
6.40
6.90
7.60
8.50
9.30
9.70
11
11
11
12
13
13
14 |
GFA37
GFAF37
GF37
GFF37 |
4P |
17
18
17
19 |
頁次:1/9 每頁10條 共89條信息 分頁:[1][2][3][4][5][6][7][8][9] |